Language
首頁
關於我們
產品介紹
品質與服務
最新消息
友站連結
聯絡我們
產品介紹
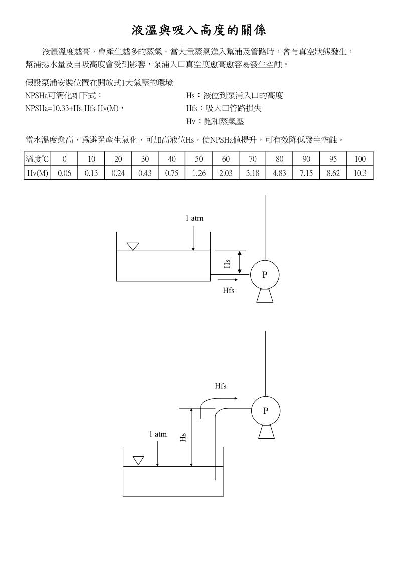
管損資料
產品介紹
管損資料
2024-01-30
Tweet
管損資料-中文
602 KB / pdf
下載附件
回上頁
本網站使用cookies以提昇您的使用體驗及統計網路流量相關資料。 繼續使用本網站即表示您同意我們使用Cookie。要繼續查看和使用該網站,請點擊「接受」!